河南科技

河南科技

2025年20期
  • 收藏
收藏成功
微博 空间 微信
《河南科技》杂志是河南省科技厅主管、河南省科学技术信息研究院主办、河南《创新科技》杂志社出版的公开出版物,《河南科技》杂...     展开

类型

半月刊

类别

学术
定价
促销信息
全年订阅更优惠!
¥10.00 ¥6.00
目录

科技资讯

科技资讯
新技术实现先打印再选材 科技日报2025年10月13日报道,据最新一期《先进材料》杂志报道,研究团队开发出一种全新3D打印技术,利用普通水凝胶“生长"出结构复杂、强度高、密度大的金属与陶瓷部件,突破了传统光固化立体打印仅能通过感光...

电气工程与自动化

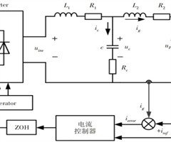
基于陷波滤波器的并网逆变器多速率复合重复控制器的设计
摘要:【目的】研究旨在解决LCL型并网逆变器在谐振频率处存在的谐振峰问题,并有效降低系统的计算负荷和内存消耗,以及无源阻尼带来的系统损耗。【方法】采用基于陷波滤波器的有源阻尼策略,提出了一种新型多速率复合重复控制器的设计方案,并对该控制器进...
一种电网故障时补偿设备的限流控制策略
摘要:【目的随着电力系统的不断发展,对限流控制技术的要求日益提高。为解决传统限流方法在应对复杂故障场景时存在一定局限性,提出一种基于电网故障时的补偿设备限流控制策略。【方法】首先,通过分析静止无功补偿器(SVG)的主电路拓扑结构和控制原理,...
基于小波变换和傅里叶分解的 1000kV 特高压输电系统故障录波特征识别方法研究
摘要:【目的】针对 1000kV 特高压输电系统故障特征识别的复杂性,提出一种基于小波变换和傅里叶分解的 1000kV 特高压故障特征识别方法。【方法】首先,深入分析故障录波数据,采用小波变换与傅里叶分解相结合的方法,构建特高压故障特征识别...

计算机与人工智能

改进动态图神经网络及其在三维牙齿模型分割中的应用
摘要:【目的】针对三维点云分割在口内牙齿三维模型分割中面临的泛化性不足问题,提出了一种改进动态图神经网络模型,并进行试验验证。【方法】深入剖析动态图神经网络模型(DGCNN),明确其原始结构适用于三维点云分类和部件分割。通过对DGCNN的部...
基于卷积神经网络的智能变电站设备故障检测方法研究
摘要:【目的】智能变电站采用了大量新型设备和组件,当前仍然依靠图像浅层特征的故障诊断方法,会导致故障检测质量下降,因此提出基于卷积神经网络的智能变电站设备故障检测方法。【方法】首先,采用改进非局部均值滤波算法对智能变电站设备红外图像进行处理...
基于Python的人工影响天气作业信息上报工具设计
摘要:【目的】中国气象局气象小型业务项目“人工影响天气作业装备弹药全程监控应用示范”支持建设的人工影响天气弹药装备物联网系统实现了对装备弹药的全过程规范化、自动化的实时监控管理,其中作业环节需要基层作业人员使用物联网系统手持终端对作业弹药进...
智能通风系统在抽水蓄能电站地下厂房施工中的应用实践
摘要:【目的】为提高抽水蓄能电站地下厂房施工的通风效率,改善施工环境,保障施工人员的身体健康,提出将智能通风系统应用于施工过程中。【方法]该系统通过自动调节风量和实时监控空气质量,优化了地下施工环境。系统结合了先进的智能通风技术和人群健康在...
多模态数据融合综述
摘要:【目的】通过整合来自不同感知或采集渠道的异构数据,系统分析了多模态数据融合的研究进展、面临的挑战及未来方向,以期为进一步推动多模态融合的发展与应用提供参考。【方法】首先,梳理多模态数据融合的发展历程,从早期的军事与遥感应用到深度学习驱...

机械与动力工程

地铁车站蒸发冷凝机组通风散热与防结垢优化设计实例研究
摘要:【目的】蒸发冷凝机组虽以其节地、高效的优势,被作为解决地铁车站冷源系统冷却塔占地、噪声及景观问题的方案,广泛应用于新建地铁线路,但其在地下空间的应用却因通风散热不足和水质管理不当导致的换热器结垢问题,阻碍了设备长期高效运行。因此,有必...
基于自适应遗传算法的光伏板清理机器人路径规划研究
摘要:【目的】针对传统光伏板清理机器人在多区域光伏阵列中路径冗余、清洁时间长及能耗高等问题,提出一种基于自适应遗传算法(AGA)的路径规划方法,以提升机器人作业效率并降低能耗。【方法】采用双层编码机制,结合“邻接-污染”启发规则,动态调整遗...

交通与土木工程

桥梁高墩偏位轻量化监测系统开发与应用研究
摘要:[目的]针对山区高速公路桥梁高墩受地形、气候等因素影响易发生偏位,且传统监测手段成本高、环境适应性差等问题,研究开发轻量化监测系统及配套软件平台,以实现对桥梁高墩偏位的高效、实时监测。【方法】采用小型化低功耗倾角与位移传感器、可靠的无...
V级围岩大断面隧道施工法数值分析
摘要:【目的通过数值分析在V级软弱破碎岩体中进行隧道施工的两种主要工法:CD工法和三台阶七步工法,以确定其在施工过程中的优劣性,为类似工程提供参考。【方法】以吉图珲铁路客运专线富岩1号隧道工程为例,利用有限元法对比分析两种工法对开挖过程的影...
双向四车道系杆拱桥结构受力特性与车速影响研究
摘要:【目的】研究双向四车道系杆拱桥在不同车速下的结构受力特性。【方法】依托于某双向四车道系杆拱桥工程案例,建立不同车速下的有限元模型,分析车速在 60km/h 下结构的受力特性与不同车速下的结构影响规律。【结果研究表明,在车辆荷载作用历程...
福建省某居民区滑坡稳定性分析及治理方案研究
摘要:【目的】对福建省某居民区滑坡稳定性进行分析,研究滑坡的成因与稳定性变化规律,并提出综合治理方案,以消除灾害隐患。方法】通过现场工程地质调查与勘探,明确滑坡地形、岩土体及水文特征,采用简化Bishop法计算天然与暴雨工况下的稳定性系数,...
基于BIM技术的仿古建筑构件建造技术研究
摘要:【目的】为充分实现地域文化与高铁建设的有机融合,解决复杂仿古构件在现代化交通建筑中的施工精度与建筑表现难题,在某高铁站房建造过程中运用三维建模技术对大型仿古立柱进行深化设计,并制定了一套完整合理的施工方案。【方法】借助三维建模软件对设...

化工与材料工程

热处理对C型金属封严环组织与性能的影响
摘要:【目的】探究热处理工艺对GH4169合金C型封严环组织与性能的影响规律。【方法】在固溶时效处理中加入中间退火工艺,通过金相观察和硬度测试,分析了中间退火对封严环组织与性能的作用规律。【结果】在固溶时效处理过程中加入中间退火处理,可有效...
凹凸棒土类流体改性壳聚糖复合电解质膜的制备及性能研究
摘要:【目的】为解决传统的电解质膜成本高昂、化学稳定性不足、废弃后难以降解等问题。开发高性能环保电解质膜成为当前研究热点。方法】本研究采用溶液共混法制备凹凸棒土类流体( f- ATP)改性壳聚糖(QCS)/聚乙烯醇(PVA)环保型复合电解质...
环保型耐温涂料喷涂工艺分析
摘要:【目的】针对高压开关绝缘件在复杂工况下的防护需求,开发适配新型环保型耐温涂料的精密喷涂工艺体系。方法】制备一种环保型耐温涂料对绝缘件进行喷涂,对喷涂过程中出现的表面橘皮、麻点、凹坑缺陷进行工艺改进,并对该涂料材料性能进行验证。【结果】...

地球科学与环境工程

河南省建设用地现状研究
摘要:[目的]研究河南省土地利用时空格局变化状况,分析建设用地开发过程中存在的问题,为土地资源的可持续利用和节约集约利用提供数据支撑和对策建议。【方法】通过对2015年第一次全国地理普查数据和2019年地理监测数据的精确分析,将河南省17个...
等高线平滑法在堆土场坡面浅沟侵蚀量估算中的应用
摘要:[目的]针对生产建设项目弃/堆土场坡面土壤侵蚀多呈现细沟侵蚀和浅沟侵蚀,但坡面陡峭导致人工难以测量这一难题,结合无人机遥感和地理信息系统(GIS)技术,创新应用等高线平滑法,建立高效精确的坡面土壤侵蚀量测算方法,为水土保持监测提供新方...
基于SD模型的榆林市资源环境承载力研究
摘要:【目的]研究资源环境承载力,探讨资源环境状况对社会经济发展的作用规律,为科学合理地利用资源,推进社会发展和生态环境的协调统一提供参考依据。方法】以榆林市为研究对象,采取定性和定量相结合的方法,划分子系统,构建研究区域的SD模型,探究5...
秋冬季校园大气 PM2.5 浓度及其与气象要素的关系研究
摘要:[目的]探究秋冬李校园大气 PM2.5 浓度特征及其与气象要素的关系,为改善校园空气环境质量提供科学依据。【方法】基于2024年郑州师范学院校园气象站观测数据,借助SPSS和R语言等工具,运用相关性分析和曲线拟合法探讨秋冬季校园大气 ...
灰岩地区某滑坡稳定性分析及防治措施研究
摘要:【目的】旨在对灰岩地区边坡稳定性进行分析,并提出相应防治措施,以期为同类型滑坡治理提供参考。【方法】结合贵阳南明区某灰岩滑坡地质条件和周边施工因素,分析滑坡现状稳定性,选取12和14剖面和两种工况进行校核。【结果】通过计算,12剖面在...

知识产权与专利导航

人工智能生成内容可版权性问题研究
摘要:【目的]人工智能技术的快速发展催生了大量人工智能生成内容,这些生成内容在文学、艺术、音乐等领域展现出巨大潜力,同时也引发了其是否构成作品的争议。在此背景下,本研究旨在解决人工智能生成内容可版权性的问题。【方法】探讨人工智能生成内容的可...
博物馆IP商标活化问题及运用边界厘定
摘要:【目的】解决博物馆IP商标活化中的知识产权运用困境,推动博物馆IP可持续活化【方法]基于河南省博物馆体系,探讨博物馆IP商标活化中的核心问题与运用边界困境。结果】博物馆IP商标运用存在商标注册权属不清、文物符号解构过程中创新与污化边界...

科技管理

郑州市科技创新发展现状及策略研究
摘要:【目的作为河南省创新资源核心承载地,郑州市科技创新能力是驱动河南省经济高质量发展的核心引擎。通过探讨郑州市科技创新发展路径,为其创新生态系统建设提供理论与实践支撑【方法】采用对比分析、综合分析等方法,剖析郑州市科技创新发展现状及存在问...
河南省科研机构科普现状分析及传播路径优化研究
摘要:【目的】分析河南省科研机构科普工作现状及存在问题,探索其传播路径优化策略,以提升科普工作的效能与社会影响力,为区域科普能力建设和居民科学素质提升提供理论参考与实践依据。【方法】采用问卷调查与案例分析相结合的方法,对河南省内科研机构的科...
河南省科研设施与仪器共享服务平台建设研究
摘要:【目的】针对河南省大型科研仪器资源分布不均、使用效率低下等问题,探讨共享平台建设的优化路径,为提升区域科研资源利用效能、构建协同创新生态提供实践参考。【方法】基于河南省科研设施与仪器共享服务平台的运行数据,结合政策文本分析与典型案例研...
国家电网公司三级管理者领导力评价体系研究
摘要:【目的】为满足高质量发展的新时代背景下,国有企业战略实施与治理现代化的迫切需求,聚焦国家电网公司三级领导人员,构建其领导力评价体系。【方法】采用行为事件访谈和扎根理论建模等路径,通过收集一手资料,识别领导者的关键行为,开放编码、主轴编...
数智化背景下科研人才就业创业生态构建:校企协同创新与成果转化机制研究
摘要:【目的】研究校企协同与成果转化对科研人才就业创业的赋能作用,探索基于平台化治理的制度路径。【方法】构建“技术赋能—价值创造—生态协同”三阶段理论框架,基于河南省48家高校与高新技术企业的调研数据,运用结构方程模型与聚类分析方法识别影响...
相关杂志
  • 中国商论

    中国商论

    2025年24期
    ¥17.49
  • 中外建筑

    中外建筑

    2025年11期
    ¥9.90
  • 河南科技

    河南科技

    2025年22期
    ¥6.00
  • 海洋开发与管理

    海洋开发与管理

    2025年07期
    ¥21.69
  • 计算机应用文摘

    计算机应用文摘

    2026年01期
    ¥9.00
  • 社会科学研究

    社会科学研究

    2025年06期
    ¥9.00
  • 现代信息科技

    现代信息科技

    2025年24期
    ¥18.00
  • 湖南大学学报(社会科学版)

    湖南大学学报(社会科学版)

    2025年06期
    ¥12.00
  • 计算技术与自动化

    计算技术与自动化

    2025年04期
    ¥10.89
  • 中国调味品

    中国调味品

    2025年12期
    ¥0.00
  • 民主与科学

    民主与科学

    2025年05期
    ¥3.39
  • 中国新技术新产品

    中国新技术新产品

    2026年01期
    ¥22.89
订阅全年后,您可享受以下权益
①该本杂志即日起至未来1年内所有更新电子版杂志的使用权限;
②赠送该杂志的部分往期的杂志的使用权限,有效期1年。

全年订购价格: ¥216.00

订阅全年
--%>

登录龙源期刊网

温馨提示:

1.点击网站右上角的“充值”按钮可以为您的账号充值

2.充值金额可以选择30,50,100或500元

3.充值成功后即可购买网站上的任意杂志或文章

还没有龙源账户? 立即注册

购买杂志

河南科技

杂志价格:¥6.00元

  • 微信扫码支付
  • 当前余额:100.00

购买杂志

河南科技

杂志价格:¥6.00元

  • 微信扫码支付
  • 当前余额:¥100.00

    去充值
monitor
客服机器人