注册帐号丨忘记密码?
1.点击网站首页右上角的“充值”按钮可以为您的帐号充值
2.可选择不同档位的充值金额,充值后按篇按本计费
3.充值成功后即可购买网站上的任意文章或杂志的电子版
4.购买后文章、杂志可在个人中心的订阅/零买找到
5.登陆后可阅读免费专区的精彩内容
打开文本图片集
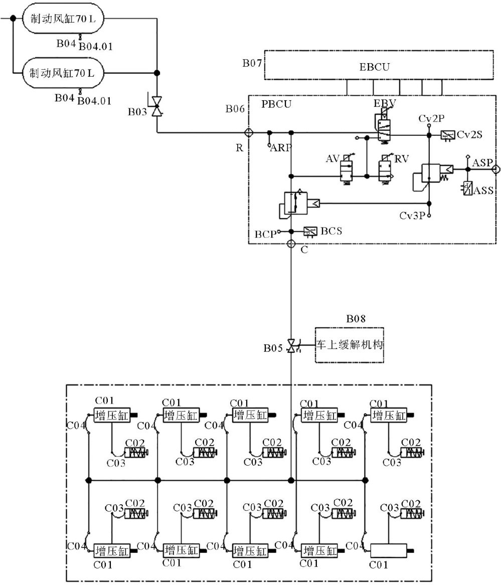
磁浮列车的发展可追溯至20世纪初。1922年,德国工程师赫尔曼·肯佩尔提出了电磁悬浮原理。20世纪70年代,德国、日本等发达国家率先开展了磁浮列车研究。进入21世纪,中国于2000年后引进了德国高速磁浮系统技术,并在上海建设了示范线。2016年,中国首条中低速磁浮线路—长沙磁浮快线开通运营。2021年,由中国中车集团有限公司(以下简称“中国中车”研制的时速 600km 高速磁浮交通系统在青岛成功下线。(剩余8979字)
登录龙源期刊网
购买文章
磁浮列车制动技术现状及发展探讨
文章价格:5.00元
当前余额:100.00
阅读
您目前是文章会员,阅读数共:0篇
剩余阅读数:0篇
阅读有效期:0001/1/1 0:00:00