给排水BIM正向设计应用及探讨

打开文本图片集
APPLICATIONANDEXPLORATIONOFBIMPOSITIVE DESIGNINWATERSUPPLYANDDRAINAGE
Liang Jiayin Dai Jiayue Zhai Xiaomin Liu Huali Meng Su (Beijing Shougang International Engineering Technology Co.,Ltd..Beijing1OoO43, China)
Abstract:Inthecurrent digitaltransformationoftheconstruction industry,Building Information Modeling (BIM) has becomeanimportant toolforpromotingthedevelopmentof theindustry.Taking themain plantofacertainsteel plant asa case,this paper summarizes the BIM forward design processof the building's water supplyand drainage system, covering multiple linkssuch as the layout design of watersupplyand drainage pipelines,pipe size,material selection, colisiondetection,and pipelineintegration.TheaimistoelaborateontheinnovativeapplicationofBIM technologyin the design of water supply and drainage systems,deeply analyze the practical isues of BIM forward design,explore the cuting-edge topics of the industry,andconduct in-depth thinkingand forward-looking analysison the development potential and application prospects of BIM forward design for building water supply and drainage systems.
Key words: BIM positive design;water supply and drainage;collaborative design; pipeline integration
0引言
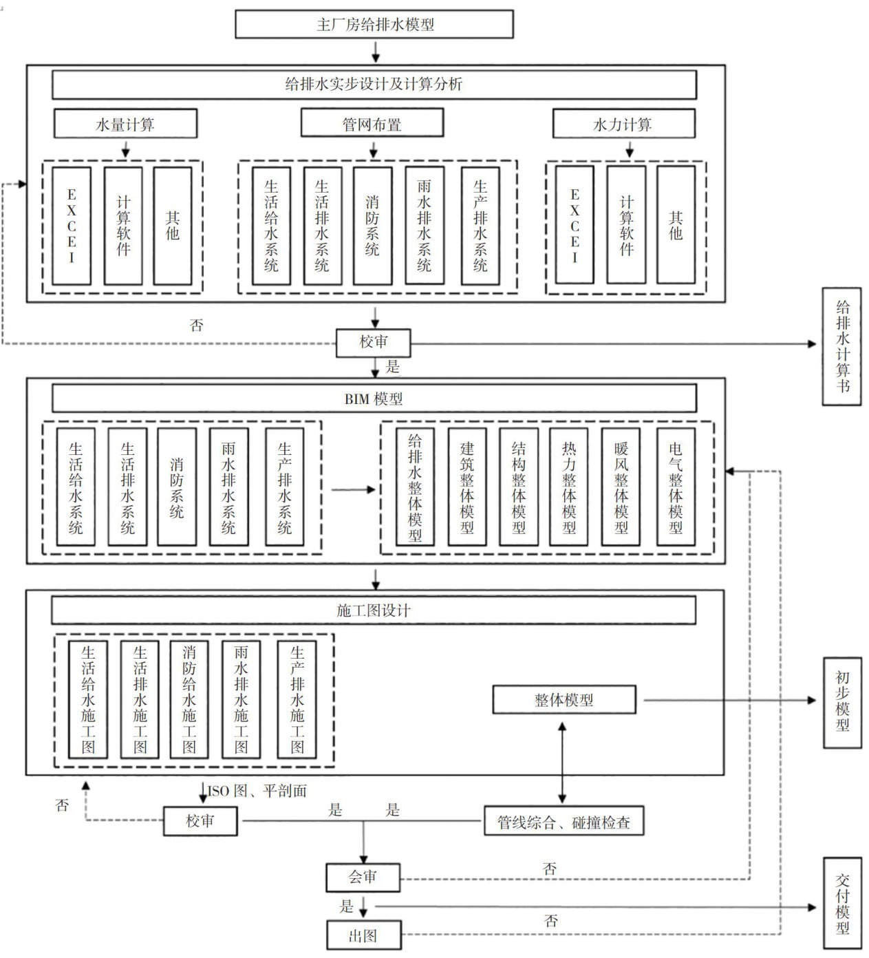
在城市化进程加速的背景下,城市建筑施工作业的范围持续扩展,建筑结构的复杂度亦显著提升,给排水系统作为建筑与基础设施工程中至关重要的组成部分,其设计质量直接影响到工程的整体性能。(剩余4858字)