注册帐号丨忘记密码?
1.点击网站首页右上角的“充值”按钮可以为您的帐号充值
2.可选择不同档位的充值金额,充值后按篇按本计费
3.充值成功后即可购买网站上的任意文章或杂志的电子版
4.购买后文章、杂志可在个人中心的订阅/零买找到
5.登陆后可阅读免费专区的精彩内容
打开文本图片集
中图分类号:TM721
文献标志码:A
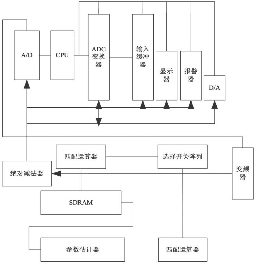
换流站是电网高压直流输电(HVDC)系统的核心组件,确保换流站安全、稳定对电力系统运行有至关重要的意义。由于长期承受高压和高电流,因此换流站十分容易受到外界因素影响,一旦换流站出现设备故障或性能下降,就必然会对电力传输的可靠性和稳定性带来影响[1-2]。本文提出了一种基于边缘计算的换流站智能故障检测系统,通过在换流站的关键设备上部署边缘计算节点,实现实时的故障监测和诊断功能。(剩余4170字)
登录龙源期刊网
购买文章
基于边缘计算的换流站智能故障检测系统设计
文章价格:4.00元
当前余额:100.00
阅读
您目前是文章会员,阅读数共:0篇
剩余阅读数:0篇
阅读有效期:0001/1/1 0:00:00