注册帐号丨忘记密码?
1.点击网站首页右上角的“充值”按钮可以为您的帐号充值
2.可选择不同档位的充值金额,充值后按篇按本计费
3.充值成功后即可购买网站上的任意文章或杂志的电子版
4.购买后文章、杂志可在个人中心的订阅/零买找到
5.登陆后可阅读免费专区的精彩内容
打开文本图片集
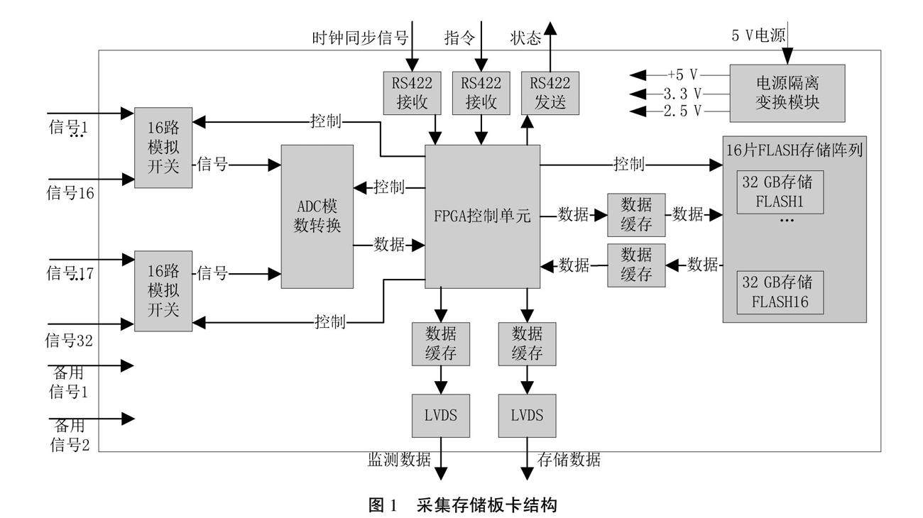
摘要:在炮弹打靶测试中,发射瞬时的飞行姿态、加速度、旋转角、过载等数据需要采集存储器对关键数据存储提取。在实际试验过程中,发射及准备时间无法准确判断,采集存储器需要在发射前启动数据记录,不可避免地采集存储与试验无关的数据,而数据分析人员通常只需要出炮膛前到靶标后极短时间内的关键数据。文章提出的“阈值标定法”,可快速提取关键数据,无需读取大量数据,能够节省大量数据读取时间,提高数据处理分析效率。(剩余3618字)
登录龙源期刊网
购买文章
基于阈值标定法快速提取数据的采集存储器设计
文章价格:4.00元
当前余额:100.00
阅读
您目前是文章会员,阅读数共:0篇
剩余阅读数:0篇
阅读有效期:0001-1-1 0:00:00