注册帐号丨忘记密码?
1.点击网站首页右上角的“充值”按钮可以为您的帐号充值
2.可选择不同档位的充值金额,充值后按篇按本计费
3.充值成功后即可购买网站上的任意文章或杂志的电子版
4.购买后文章、杂志可在个人中心的订阅/零买找到
5.登陆后可阅读免费专区的精彩内容
打开文本图片集
0 引言
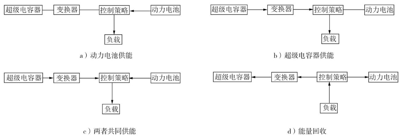
随着全球双碳战略深人推进及环境保护标准提高,新能源汽车作为传统燃油车的重要替代方案,在能源结构调整中发挥着关键作用[1]。新能源汽车多采用锂电池作为动力电池能量来源,但随着充放电次数的增加,电池会出现寿命衰减、容量下降、内阻增大、低温性能及充电效率降低等问题,导致车辆动力性与经济性大幅降低[2]。(剩余7068字)
登录龙源期刊网
购买文章
基于遗传算法优化模糊控制器的电动汽车复合电源能量管理策略
文章价格:5.00元
当前余额:100.00
阅读
您目前是文章会员,阅读数共:0篇
剩余阅读数:0篇
阅读有效期:0001/1/1 0:00:00