注册帐号丨忘记密码?
1.点击网站首页右上角的“充值”按钮可以为您的帐号充值
2.可选择不同档位的充值金额,充值后按篇按本计费
3.充值成功后即可购买网站上的任意文章或杂志的电子版
4.购买后文章、杂志可在个人中心的订阅/零买找到
5.登陆后可阅读免费专区的精彩内容
打开文本图片集
中图分类号 TP273
文献标志码 B
文章编号 1000-3932(2026)01-0015-12
苯甲酸作为重要的化工原料和产品,被广泛应用于化工行业的各个领域,如生产苯甲酸钠、对苯二甲酸和己内酰胺,用作增塑剂、防腐剂、多功能饲料添加剂、医药中间体和局部麻醉剂,无论是用于食品级防腐剂,还是医药中间体,苯甲酸都需要达到极高的纯度。(剩余7344字)
登录龙源期刊网
购买文章
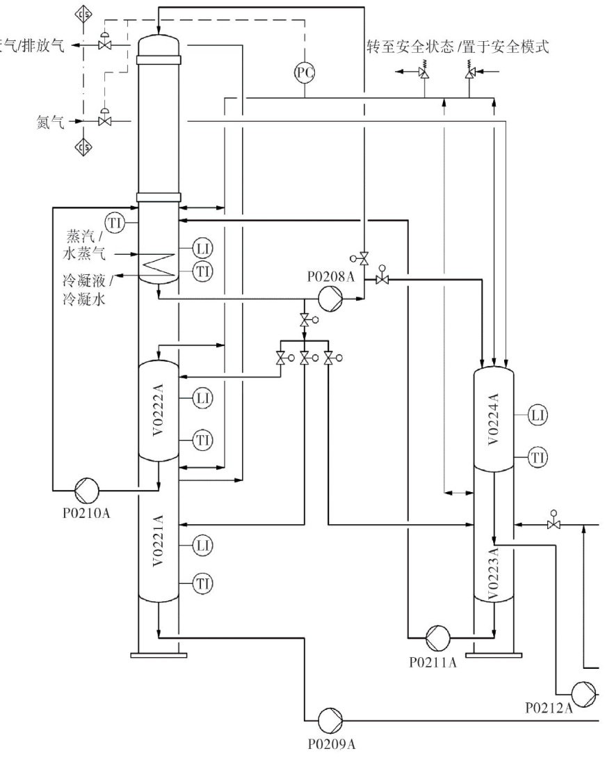
基于ECS-700的苯甲酸熔融结晶控制系统设计
文章价格:5.00元
当前余额:100.00
阅读
您目前是文章会员,阅读数共:0篇
剩余阅读数:0篇
阅读有效期:0001/1/1 0:00:00