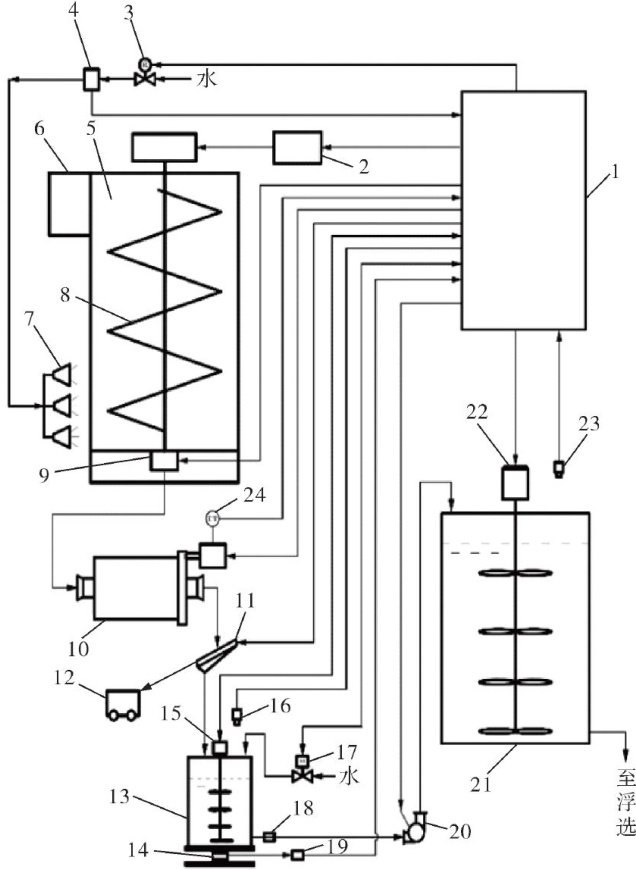
原石灰配制石灰乳智能控制系统的设计

打开文本图片集
中图分类号 TP273
文献标志码 A
文章编号 1000-3932(2026)01-0008-07
石灰作为一种关键的选矿药剂,在矿物浮选工艺中具有不可替代的作用,广泛应用于各类金属矿和非金属矿的选别工艺,其主要功能体现在两个方面:一是调控矿浆的酸碱度,二是发挥抑制效果[1]。石灰作为浮选关键pH调节剂,可中和酸性形成稳定碱性环境(pH值在8~10),促进药剂吸附并优化矿物表面性质,实现高效选择性分离2;石灰作为浮选抑制剂,可增强矿物亲水性,阻碍气泡矿化实现选择性抑制[3]。(剩余10395字)