基于多模态高效Transformer的高压断路器机械状态检测模型

打开文本图片集
中图分类号:TM76 文献标志码:A 文章编号:1000-1646(2025)06-0737-07
随着电力系统的快速发展,高压断路器的种类和数量均在不断增加,其结构也越来越复杂[1-3]然而,电网运行会受到各种因素的影响,例如电气负荷变化、环境条件以及误操作等[4-6],这些因素可能会引发高压断路器故障,从而使电力系统出现短路和过载等问题,严重影响电网安全稳定运行
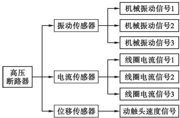
目前,为了使高压断路器能够稳定运行,电力企业加强了对设备的维护和管理,以便能够及时发现并处理潜在问题,确保设备处于良好的工作状态[7-8]。(剩余15022字)